PI Controller using Trapezoidal Approximation

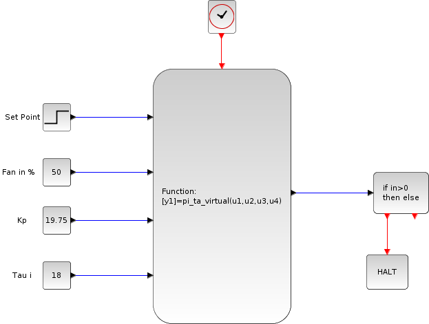
Figure 5.5 shows Xcos diagram for implementing PI controller.
Figure 5.5: Xcos for PI controller available as pi_ta_virtual.xcos
Image pi_ta_xcos
The PI controller in continuous time is given by,

$\displaystyle u(t)$ $\displaystyle =K \left\{e(t)+\frac{1}{\tau_i}\int_0^t e(t)dt\right\}$ (5.13)

On taking the Laplace transform,we obtain


$\displaystyle u(t)$ $\displaystyle =K\left\{1+\frac 1{\tau_i s}\right\}e(t)$ (5.14)

By mapping controller given in equation 5.14 to the discrete time domain using trapezoidal approximation


$\displaystyle u(n)$ $\displaystyle =K\left\{1+\frac{T_s}{2\tau_i}\frac{z+1}{z-1}\right\}e(n)$ (5.15)

On cross multiplying, we obtain


$\displaystyle (z-1)u(n)$ $\displaystyle =K\left\{(z-1)+\frac{T_s}{2\tau_i}(z+1)\right\}e(n)$ (5.16)

We divide by $ z$ and then by using shifting theorem, we obtain


$\displaystyle u(n)-u(n-1)$ $\displaystyle =K\left\{e(n)-e(n-1)+\frac{T_s}{2\tau_i}e(n)+\frac{T_s}{2\tau_i}e(n-1)\right\}$ (5.17)

The PI controller is usually written as


$\displaystyle u(n)$ $\displaystyle =u(n-1)+s_0 e(n)+s_1e(n-1)$ (5.18)

where


$\displaystyle s_0$ $\displaystyle =K\left(1+\frac{T_s}{2\tau_i}\right)$ (5.19)
$\displaystyle s_1$ $\displaystyle =K\left(-1+\frac{T_s}{2\tau_i}\right)$ (5.20)



Subsections
rokade 2017-04-23